小資族 APEX PA04 後級製作 

回首頁

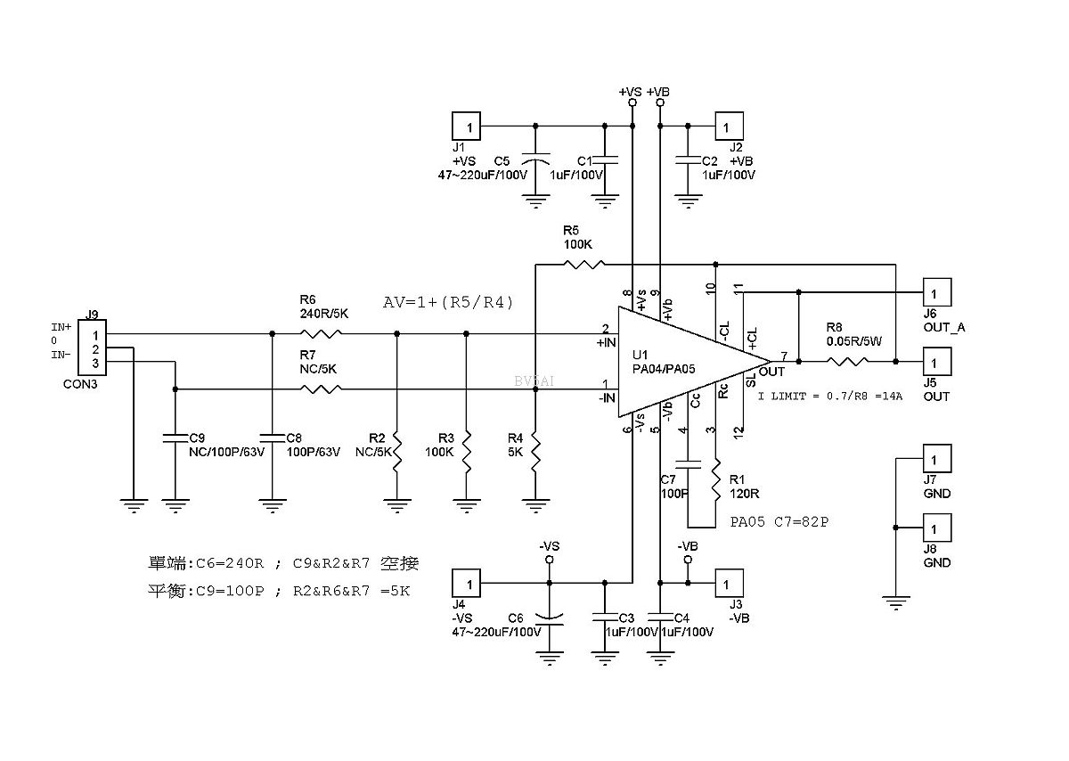
FEATURES

APPLICATIONS

參考資料

注意事項

HIGH INTERNAL DISSIPATION 200 Watts
HIGH VOLTAGE, HIGH CURRENT 200V, 20A
HIGH SLEW RATE 50V/μs
4 WIRE CURRENT LIMIT SENSING
LOW DISTORTION
EXTERNAL SLEEP MODE CONTROL
OPTIONAL BOOST VOLTAGE INPUTS

SONAR TRANSDUCER DRIVER
LINEAR AND ROTARY MOTOR DRIVES
YOKE/MAGNETIC FIELD EXCITATION
PROGRAMMABLE POWER SUPPLIES TO ±95V
AUDIO UP TO 400W

PA04 DATASHEET

PA05 DATASHEET

LM317 DATASHEET

LM337DATASHEET

·         測試時電源極性腳位嚴禁接錯!請重複檢查!請限流 1A以下或加保險絲!!輸出要加假負載!

·         靜態電流約50mA

·          裝機時連接電源前需將濾波電容放電至0V

·         小心觸電 最高有DC200V電位差!!

·         嚴禁使用電腦 CPU的含銀散熱膏!會導電的有燒毀PA04

步驟1

步驟2

步驟3

步驟4

注意對襯PCB及散熱轉接板方向並標記固定孔

為能準確鑽出PCB固定孔、先打一個直徑 2.5mm孔並攻M3螺絲牙

6m螺絲固定以免PCB滑動!依步驟2及3可直接經PCB(無貫孔)將其他PCB固定孔依序加工!

PCB依圖片將PCB四個固定孔上螺絲,請用細字筆將PA04的12隻接腳做記號,嚴禁使用鑽頭經PCB鑽孔!因有貫孔!會破壞線路!

步驟5

步驟6

步驟7

PCB 取下

使用直徑 1.5mm鑽頭將標示的點打孔無須打穿。提示:鑽頭鎖越短越精

使用直徑 3~.5mm鑽頭擴孔並打穿。用5mm以上鑽頭用手旋轉就能銑倒角不幸打偏了可以用大一點的鑽頭擴孔詳看紅色圈處!

步驟8

步驟9

步驟10

為精PA04固定孔請依圖片將四個PCB固定螺絲鎖上並將PA04裝到背面

使用3.5mm鑽頭依圖片用手轉動鑽頭標定位!然將PA04及PCB取下後!打穿並攻4螺絲牙。 提示:攻牙(絲)需要潤滑可用 WD40、針車油、機油、食用油皆可

將加工完成散熱轉接板清潔後,均勻塗上散熱膏(嚴禁使用電腦 CPU用含銀散熱)PA04接腳套上絕緣套(可使用熱縮管)

步驟1

步驟12

 PA04固定 備用

組裝焊接電阻電容請由低往高由內往外施工!依照片插PIN先不用插!仔細檢查後!用兩片墊片將加工好得PCBM3螺絲固定於散熱轉接板上後焊接PA04!插上插PIN焊接!

備註

PA04模組完成圖

VBVS共用一組電源請參照紅圈處施作插PIN

 

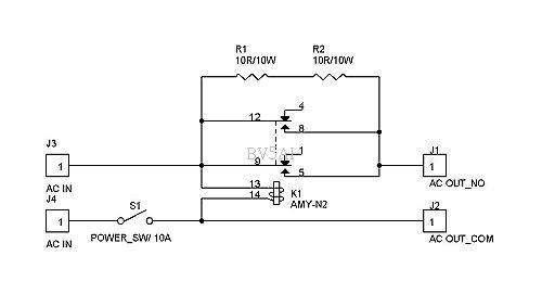
配件:建議配備

 

C1237喇叭保護PCB  PS可分開 Mono使用

MOSFET高壓稳壓PCB PSVB/VS 分開供應

LM317/LM337稳壓PCB PSVB/VS 分開供應

 

 

簡式緩開機

成品機

感謝超級粉絲王炯翔、邱繼賢,協作並提供部分照片

本人保有零件升級更換之權利

未盡事宜容後再補